三相异步电动机星三角启动原理及电路图
一、三相异步电动机星三角启动原理
如果三相用电器的接法是星形的,那么用电器实际的电压就是相电压是220v,如果是角型的那就是线电压是380v,很明显相电压低于线电压,所以当电机刚启动时接成星形的就人为的给他降低了电压,这样可以保证开启电流不至于太高,电机刚启动时电流很高,过高的电流会对电网造成不良影响,继而影响其他电气的正常工作,当电机正常工作后,电流就变的很小,这时候再给他换成角型的使其电压升高,可以提高他的转矩(也就是使电机更有劲)。
星三角启动,属降压启动,是以牺牲功率为代价来换取降低启动电流来实现的。所以不能一概而轮,以电机功率的大小来确定是否需采用星三角启动,还的看是什么样的负载,一般在需要启动时负载轻,运行时负载重尚可采用星三角启动,一般情况下鼠笼型电机的启动电流是运行电流的5—7倍,而对电网的电压要求一般是正负10%。为了不形成对电网电压过大的冲击所以要采用星三角启动,一般要求在鼠笼型电机的功率超过变压器额定功率的10%时就要采用星三角启动。只有鼠笼型电机才采用星三角启动。.
二、三相异步电动机星三角启动电路

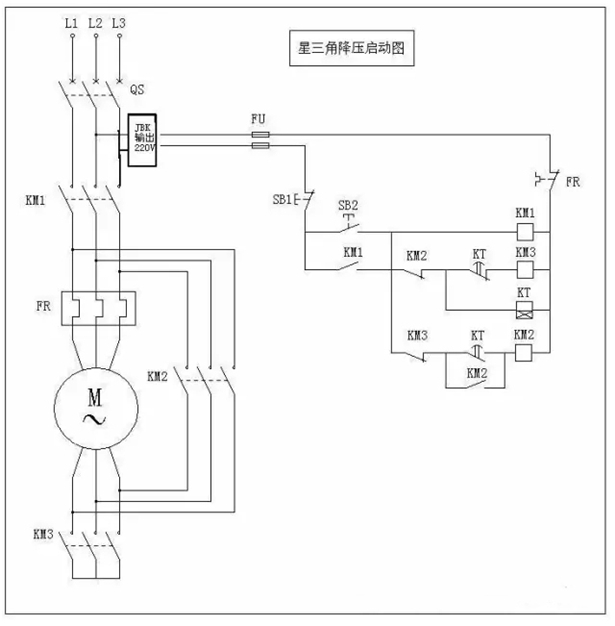
按下启动按钮SB2,KM1、KT、KM3线圈同时通电并自保,电机Y型连接,接入三相电源进行减压启动,当电机转速接近额定转速时,通电延时型时间继电器KT动作,触点KT1断开,KT2闭合。KT1使KM#线圈断电释放,KT2是KM2线圈经触点KM3通电吸合,电机有Y型连接变为△连接,进入正常运行。
而触点KM2使KT线圈断电释放,使KT在电机Y—△启动后断电,并实现KM2与KM3的电气互锁。
三、三相异步电动机星三角启动的使用条件
1.当负载对电动机启动力矩无严格要求又要限制电动机启动电流且电机满足380V/Δ接线条件才能采用星三角启动方法;
2.该方法是:在电机启动时将电机接成星型接线,当电机启动成功后再将电机改接成三角型接线(通过双投开关迅速切换);
3.因电机启动电流与电源电压成正比,此时电网提供的启动电流只有全电压启动电流的1/3 ,但启动力矩也只有全电压启动力矩的1/3。
四、补充三相异步电动机星三角启动电路图

本文来源于《电机变压器维修技术交流》
最新产品
同类文章排行
- 皖南电机知识小讲堂汇总
- 电源电压降低引起电动机跳闸原因分析及处理
- 一种电动机再起动方法在石化企业中的应用
- 防爆电机和普通电机的主要区别
- 抽油机电机的节能标准改造探讨
- 高效节能电机在电厂中的应用研究
- 盐化工企业电动机能效提升技术探讨
- 电机型号参数组成、含义、举例大汇总!
- 电机振动异常的十个原因及解决办法
- 皖南电机知识小讲堂4:《电动机振动原因分析和解决办法》
最新资讯文章
您的浏览历史







